ALLEN-BRADLEY

Przekaźnik bezpieczeństwa MSR117T

Niewielki przekaźnik do nadzorowania funkcji wyłącznika awaryjnego lub innych urządzeń pełniących taką funkcję. Przekaźnik posiada trzy wyjścia bezpieczne oraz jedno wyjście sygnałowe. Przekaźnik MSR117T spełnia wymagania normy EN60204-1 dotyczące zdublowanych i monitorowanych funkcji zabezpieczających. Przekaźnik ten nadaje się doskonale do modernizacji starych maszyn, które w obwodzie wyłącznika awaryjnego posiadają często prosty przekaźnik przemysłowy.

 

Wskazywanie statusu

Pwr

Green colormark

Napięcie zasilania OK

CH

Green colormark

K1 i K2 aktywowane

 

Używany z

• Stop awaryjny

• Wyłączniki drzwiowe

 

Pokaż więcej
  • Kompaktowy przekaźnik, obudowa 22,5 mm
  • 3 wyjścia bezpieczeństwa NO
  • 1 wyjście sygnałowe NC

Wybrany wariant produktu

MSR117T

Modul bezpieczenstwa MSR117T 24V AC/DC 3NO+1NC

Nr produktu:

Wybrany wariant produktu

Specyfikacja techniczna

Bezpiecznik wyjść 5 A
Czas wyłączania 30 ms
Czas załączenia 110 ms
Dopuszczenia CE, cULus, TÜV
Maks. napięcie styku 250 V AC/24 V DC
Maks. prąd zestyku AC-15, 5 A, DC-13, 3 A
Max. temperatura pracy 55 °C
Min. napięcie zestyku 10 V
Min. prąd zestyku 10 mA
Min. temperatura pracy -5 °C
Montaż Szyna DIN
MTTFd 425 year
Napięcie zasilania 24 V AC/DC
Normy EN60204-1
PL e enl. EN ISO 13849-1
Pobór mocy 2 W
Reset Automatyczny, Manualny
SIL 3 enl. EN IEC 62061
Stopień ochrony: obudowa IP40
Stopień ochrony: zaciski IP20
Tolerancja -15 % +10 %
Trwałość mechaniczna 2x10^6
Wskazywanie statusu 3 x LED
Wyjścia bezpieczne 3 NO
Wyjścia sygnałowe 1 NC
Zgodność z EMC, LVD, MD

Wymiary i połączenia

MSR117-dimension drawing Powiększ

Wymiary (mm)

MSR117 Powiększ

A1&A2 = Zasilanie/wejscie(NC)
X1&X2 = Kasowanie i
nadzorowanie styczników zewnetrznych
13&14 = Wyjscie bezpieczne 1 (NO)
23&24 = Wyjscie bezpieczne 2 (NO)
33&34 = Wyjscie bezpieczne 3 (NO)
41&42 = Wyjscie sygnalowe (NC)

MSR117 Powiększ

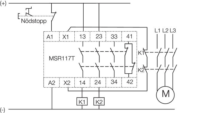
Dwukanalowe polaczenie wylacznika awaryjnego.
Kasowanie reczne.
Nadzorowanie styczników zewnetrznych.

MSR117 Powiększ

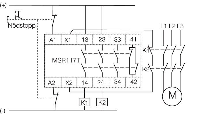
Dwukanalowe polaczenie wylacznika awaryjnego.
Kasowanie automatyczne.
Nadzorowanie styczników zewnetrznych.

MSR117 Powiększ

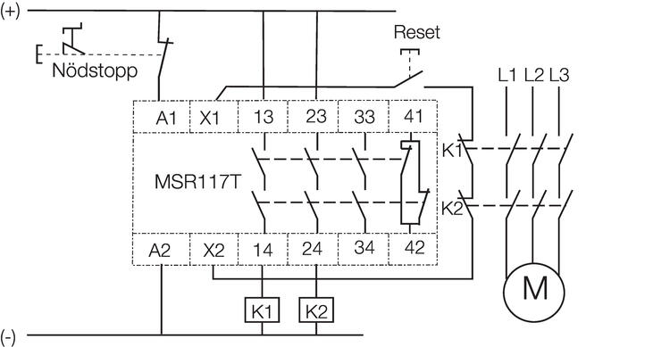
Jednokanalowe polaczenie wylacznika awaryjnego.
Kasowanie reczne.
Nadzorowanie styczników zewnetrznych.

MSR117 Powiększ

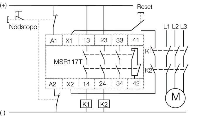
Jednokanalowe polaczenie wylacznika awaryjnego.
Kasowanie automatyczne.
Nadzorowanie styczników zewnetrznych.

MSR117 Powiększ

Dwukanalowe polaczenie z MSR117T jako jednostka ekspansyjna.
Kasowanie automatyczne.

Opis produktu

Niewielki przekaźnik do nadzorowania funkcji wyłącznika awaryjnego lub innych urządzeń pełniących taką funkcję. Przekaźnik posiada trzy wyjścia bezpieczne oraz jedno wyjście sygnałowe. Przekaźnik MSR117T spełnia wymagania normy EN60204-1 dotyczące zdublowanych i monitorowanych funkcji zabezpieczających. Przekaźnik ten nadaje się doskonale do modernizacji starych maszyn, które w obwodzie wyłącznika awaryjnego posiadają często prosty przekaźnik przemysłowy.

 

Wskazywanie statusu

Pwr

Green colormark

Napięcie zasilania OK

CH

Green colormark

K1 i K2 aktywowane

 

Używany z

• Stop awaryjny

• Wyłączniki drzwiowe

 

Akcesoria

Powiązane

Nowości

Wielofunkcyjne urządzenie dostępu UGB-KLTM

UGB-KLTM to wielofunkcyjne urządzenie, zapewniające zintegrowaną ochronę i kompleksową kontrolę dostępu. Produkt jest przeznaczony do aplikacji, w których operator ma pełny dostęp do niebezpiecznej strefy.

Nowości

Nowy Skaner laserowy bezpieczeństwa UAM-05LPA z rozszerzoną funkcjonalnością

Popularny skaner laserowy bezpieczeństwa UAM-05 został zmodernizowany i teraz jest dostępny w nowej, ulepszonej wersji – UAM-05LPA. Dzięki zastosowaniu najnowocześniejszych technologii i udoskonalonym funkcjom jest on dostosowany do przyszłych wymagań w automatyce przemysłowej.

Akademia OEM

Systemy kontroli dostępu

Mechaniczne systemy kontroli dostępu są łatwe w instalacji i służą do otwierania włazów i bram w aplikacjach, w których występuje zagrożenie powodowane przez ruchome części maszyn. W tym artykule dowiesz się więcej o zaletach systemów kontroli dostępu.

Nowości

Kurtyny świetlne bezpieczeństwa w przemyśle

Seria SH4 to kompletna rodzina kurtyn świetlnych bezpieczeństwa, które nie tylko spełniają wysokie wymagania dotyczące działania i odporności na warunki otoczenia w przemyśle, ale także przenoszą bezpieczeństwo na nowy poziom.

Nowości

Programowalny sterownik bezpieczeństwa HSC-A100-ENC do aplikacji AGV

HSC-A100-ENC jest programowalnym sterownikiem bezpieczeństwa, który umożliwia sterowanie pracą do 6 skanerów bezpieczeństwa połączonych interfejsem komunikacyjnym. Zawiera interfejsy pozwalające na podłączenie do 4 enkoderów. Posiada 16 cyfrowych wejść bezpieczeństwa, 6 bezpiecznych wyjść cyfrowych, 2 wyjścia przekaźnikowe oraz 2 wyjścia testowe.

Nowości

Safety Netbox – rozproszone We/Wy poprzez Profinet, PROFIsafe lub Ethernet/IP, CIP Safety

Netboxy marki IDEM mają w pełni konfigurowalne We/Wy, które mogą być ustawione jako 3 dwukanałowe wejścia bezpieczne lub wejścia sygnałowe. Modułowe przyciski można skonfigurować poprzez CIP Safety lub PROFIsafe.

Wsparcie techniczne

Jarosław Kalista

Wsparcie Klienta
Aby uzyskać informacje dotyczące zamówień i dostępności produktów, skontaktuj się z działem obsługi Klienta:
22 863 27 22
Wyślij e-mail
Potrzebujesz pomocy?
Logo

Ustawienia plików cookie w serwisie oemautomatic.pl

Pliki cookie pomagają nam usprawniać serwis i dostosowywać go do Państwa oczekiwań. Wykorzystujemy pliki cookie aby móc obsługiwać dane logowania i oferować spersonalizowane treści. Niektóre pliki cookie są wymagane dla podstawowej funkcjonalności witryny.

Informacje uzyskane za pośrednictwem plików cookie nigdy nie będą przedmiotem sprzedaży.

Mogą Państwo zaakceptować wszystkie pliki cookie lub spersonalizować swoje preferencje dotyczące określonych plików cookie. Mogą Państwo również zmienić ustawienia dotyczące plików cookie w dowolnym momencie, odwiedzając naszą stronę kontaktową.

Niezbędne pliki cookie

Te pliki cookie są niezbędne dla funkcjonowania strony internetowej i nie mogą być wyłączone w naszych systemach. Są one zazwyczaj ustawiane tylko w odpowiedzi na działania podejmowane przez użytkownika, które sprowadzają się do zapytania o usługi, takie jak ustawienie preferencji prywatności, logowanie lub wypełnianie formularzy. Te pliki cookie nie przechowują żadnych danych osobowych.

Pliki cookie dotyczące wydajności

Te pliki cookie umożliwiają nam zliczanie wizyt i źródeł ruchu, dzięki czemu możemy mierzyć i poprawiać wydajność naszej witryny. Pomagają ustalić, które strony są najbardziej i najmniej popularne i zobaczyć, jak odwiedzający poruszają się po stronie. Wszystkie informacje zbierane przez te pliki cookie są agregowane i tym samym anonimowe. Jeśli użytkownik nie zezwoli na stosowanie tych plików cookie, nie będziemy wiedzieli, kiedy odwiedził naszą stronę internetową.

Pliki cookie związane z reklamami i ich odbiorcami

Te pliki cookie mogą być ustawiane przez naszych partnerów reklamowych za pośrednictwem naszej strony internetowej. Mogą one być wykorzystywane przez te firmy do budowania profilu zainteresowań użytkownika i wyświetlania odpowiednich reklam na innych stronach. Nie przechowują one bezpośrednio danych osobowych, lecz opierają się na jednoznacznej identyfikacji przeglądarki i sprzętu internetowego. Jeśli użytkownik nie zezwoli na stosowanie tych plików cookie, doświadcza mniej ukierunkowanych reklam.